
Компоненты системы МайкроТрек разделяются на две категории: оборудование и программное обеспечение
Компоненты Оборудования
Процессор МайкроТрек МТР
Процессор МТР (MicroTrack Processor) является главным компонентом системы МайкроТрек. Он обеспечивает электронную обработку сигналов для двух комплектов сенсорных кабелей, каждый из которых имеет максимальную длину 210 м. Общая длина периметра, состоящего из двух отдельных зон, составляет 400 метров. Начальные и конечные отрезки кабеля длиной по 5 метров используются для взаимного перекрытия соседних зон, обеспечивая непрерывность детектирующего поля.
Процессор выполнен металлическом корпусе черного цвета, защищающим электронные схемы от электромагнитных и радиочастотных помех

Размеры корпуса Процессора – 337 (В) х 216 (Ш) х 102 (Г) мм, масса – 2.5 кг.
При использовании вне помещений Процессор устанавливается в пыле – влагозащищенном кожухе. Процессор можно использовать в комбинации с дополнительными устройствами, такими как Релейный Модуль Управления, и может обмениваться данными непосредственно с системами управления, такими как программа Управления Охраной Периметра (Perimeter Security Manager) или другими системами контроля с помощью Спецификации Протокола Опроса программы MicroTrack SDK.
Сенсоры МайкроТрек (МТС400-110, МТС400-210)
Сенсор МТС400-110 или МТС400-210 представляет собой одну катушку, на которую намотан сенсорный и соединительный (вводной) кабели. Соединительный кабель длиной 20 метров подключен к сенсорному кабелю. Кабели соединены на фабрике с помощью разъема для обеспечения целостности. На конце соединительного кабеля установлен разъем типа TNC, с помощью которого производится подключение к Процессору МТС. При изготовлении на фабрике на соединительном кабеле установлены ферритовые кольца, предотвращающие образование детектирующего поля вокруг соединительного кабеля. Сенсор МайкроТрек выпускается в двух вариантах длины: 110 м (МТС400-110) и 210 м (МТС400-210). См. Рис. 3.2.
Кабели, предназначенные для подземного использования, можно устанавливать в песок, грунт, бетон или асфальт. Кабели снабжены специальными этикетками, которые крепятся к кабелям и позволяют идентифицировать передающий и приемный сенсоры.
Сенсорные кабели всегда используются в комплектах. Один комплект состоит из пары сенсорных кабелей. Один Процессор МТР предназначен для контроля одного или двух комплектов сенсорных кабелей.

Сенсоры МТС400-110 (слева) и МТС400-210 (справа)
Концевые Модули МайкроТрек (МТТ – MicroTrack Termination Kit)
Модули МТТ устанавливаются на краях зон и используются для ограничения Детектирующего поля на концах сенсорных кабелей, в тех случаях, когда сенсоры данной зоны не перекрываются с сенсорами соседней зоны.
Один комплект модуля МТТ (Рис. 3.3) содержит 6 ферритовых колец, изолирующую ленту, кожух концевого блока (conduit adapter assembly), концевой резистор 51 Ом и герметизирующий компаунд. Один модуль МТТ используется для заделки одного сенсора; для комплекта из двух сенсорных кабелей нужно два модуля МТТ.
Процесс заделки кабеля с помощью модуля МТТ предполагает процедуру пайки концевого резистора в полевых условиях.

Переходные Модули МайкроТрек (MTI – MicroTrack In Line Termination)
Модули МТI устанавливаются на краях зон и используются для ограничения Детектирующего поля на концах сенсорных кабелей, в тех случаях, когда сенсоры данной зоны перекрываются с сенсорами соседней зоны.
Один комплект модуля МТI (Рис. 3.3) содержит кожух с адаптерами, зажимные кабельные вводы, 2 концевых резистора 51 Ом, виниловые наконечники (?) и герметизирующий компаунд. Один модуль МТI используется для заделки одного передающего или приемного сенсора; для комплекта из двух сенсорных кабелей нужно два модуля МТI.
Процесс заделки кабеля с помощью модуля МТТ предполагает процедуру пайки концевого резистора в полевых условиях.
Короб Процессора Системы МайкроТрек – Металлический (MTE-ME)
Короб для Процессора представляет собой стальной окрашенный ящик с герметизацией для использования вне помещений. Короб герметизирован по нормам NEMA 4 (что примерно соответствует нормам IP56 – прим. перев.).
Короб снабжен датчиком вскрытия, замком крышки, монтажной платы с отверстиями, оборудованием и U-образными шпильками для крепления кожуха на стойке.
Габаритные размеры короба – 508 х 355 х 152 мм, масса – 12.2 кг.
Короб из нержавеющей стали используется для размещения Процессора МТР в условиях в повышенной опасностью коррозии. Он герметизирован по нормам NEMA 4X (IP65), снабжен встроенным датчиком открывания, дверным замком, монтажной платой с предварительно просверленными отверстиями и U-образными шпильками для крепления на стойке.
Комплект для Ремонта Кабелей MTS
Этот комплект используется для ремонта поврежденных секций сенсорного кабеля. Комплект включает в себя две соединительных коробки, соединитель для сращивания, термоусадочный элемент и герметизирующий компаунд. Для замены поврежденной секции нужно заказывать отрезок кабеля МТС400 необходимой длины с точностью до метра (или фута).
Ремонт сенсора предполагает процедуру пайки в полевых условиях.
Сенсорный Кабель МайкроТрек (МТС400)
Сенсорный кабель МТС400 используется для ремонта поврежденных секций сенсора. Кабель поставляется на катушках длиной 110 м или 210 м и используется вместе с Ремонтным Комплектом MTS. Более короткие отрезки кабеля поставляется по специальному заказу; номер для заказа: 28C45843-A01.
Соединительный (Вводный) Кабель (02А15909-А01)
Кабель поставляется отрезками длиной 20 м вместе с установленными на фабрике ферритовыми кольцами и разъемом типа TNC. Поставляется вместе с коробкой для сращивания, этикетками для кабелей и герметизирующий компаунд.
Подключение соединительного кабеля и сенсорного кабеля предполагает процедуру пайки в полевых условиях.
Примечание: Соединительный кабель не подлежит ремонту или сращиванию, его всегда следует заменять целиком, в сборе.
Релейный Управляющий Модуль (RCM – Relay Control Module)
Релейные Управляющие Модули обеспечивают выходы в виде релейных контактов для Процессора МТР. Эти модули можно также использовать для контроля дополнительных датчиков и других устройств на периметре, а также для передачи релейных сигналов тревоги на пост охраны. Каждый Релейный Модуль имеет 8 релейных входов и 8 релейных выходов. К одному Процессору можно подключить до 4-х Релейных Модулей. Модуль питается от источника напряжением 12 В. Если питать модуль через Карту Преобразователя Питания (PCC – Power Converter Card), то для питания можно использовать источник постоянного тока напряжением от10.5 до 60 В и обеспечивать питание дополнительных датчиков при напряжении 12 В и токе до 150 мА.

Карта Преобразователя Питания (PCC – Power Converter Card)
Карта PCC может быть установлена в кожух любого Релейного Модуля RCM. Эта карта обеспечивает нормальную работу Релейного Модуля при напряжении внешнего источника питания от 10.5 до 60 В. Карта также обеспечивает питание для внешних датчиков (12 В / 150 мА).
Модуль Грозозащиты JB70
Модуль JB70 обеспечивает защиту от грозовых разрядов, электромагнитных и радиочастотных помех и других наведенных напряжений. Для защиты используются газоразрядные приборы и твердотельные ограничители напряжения.
Модуль JB70 выпускается в пыле- влагозащищенном корпусе для защиты линий питания и сигнализации.
В корпусе устройства имеются два зажимных кабельных ввода, используемых для кабелей питания и сигнализации. В корпусе имеются 4 отверстия для U-образных шпилек, используемых для крепления модуля на стойке. Модуль можно также крепить с помощью гибких стяжек на стойке или внутри помещения.
Порог подавления избыточного напряжения составляет 75 В для линии питания постоянного тока и 18 В постоянного тока для лини передачи сигналов (Data Hi и Data Lo).
Размеры Модуля JB70 – 252 (В) х 140 (Ш) х 54 (Г) мм.
Блоки Питания
Блок Питания 12 В пост. тока
Блок Питания Модель PS40 работает от напряжения 120 В переменного тока, 50-60 Гц, 0.5 А. Выходное напряжение – 13.7 В, ток до 1.6 А.
Блок Питания Модель PS41 работает от напряжения 220 В переменного тока, 50-60 Гц, 0.25 А. Блок содержит автоматический переключатель и выход для заряда дополнительного резервного аккумулятора емкостью до 25 А-час.
Оба блока питания защищены от перегрузки плавкими предохранителями по входам и выходам. Температурный диапазон от -40 до +66 град. Цельсия.
Блок Питания 24 В пост. тока
Блок Питания Модель 78В1064 работает от напряжения 120 В переменного тока и обеспечивает выходное напряжение 24 В пост. тока при токе до 5 А, обеспечивая заряд для резервного аккумулятора емкостью 6.5 А-час. Блок выпускается в корпусе для внутреннего применения; размеры корпуса – 381 х 280 х 102 мм.
Температурный диапазон от 0 до +50 град. Цельсия.
Блоки Питания 48 В пост. тока
Блок Питания Модель PS48 работает от напряжения 120 В переменного тока и обеспечивает выходное напряжение 48 В пост. тока при токе 3 А. Блок выпускается в корпусе для внутреннего применения; размеры корпуса – 356 х 305 х 102 мм.
Блок Питания Модель PS49 работает от напряжения 220 В переменного тока и обеспечивает выходное напряжение 48 В пост. тока при токе 3 А. Этот блок питания выпускается без корпуса.
Температурный диапазон Блока PS49 - от 0 до +50 град. Цельсия.
Компоненты Программного Обеспечения
Программа для Настройки и Обслуживания системы МайкроТрек
(MT-IST – MicroTrack Installation and Service Tool)
Программа MT-IST базируется на платформе Microsoft Widows XP и ее используют на стандартном персональном компьютере. Эта программа используется для конфигурирования Процессора МТР, чтобы обеспечить правильную работу в режимах детектирования, а также при сервисе и техническом обслуживании.
Программа Управления Охраной Периметра с ПК.
Программа Управления Охраной Периметра обеспечивает простые в использовании команды оператора и управление системами МайкроТрек, МайкроПойнт, а также дополнительными датчиками.
Программа использует платформу Microsoft Widows и персональный компьютер с цветным монитором для отображения охраняемых зон на плане объекта.
Эта программа обменивается данными со всеми Процессорами МТР и другими изделиями компании Саутвест Майкровейв, отображая тревожные сигналы. Программа выпускается в вариантах для одного или нескольких пользователей, а также в конфигурации «мигрирующего сервера». Дополнительная информация содержится в Руководстве по Программе Управления Охраной Периметра.
Планирование Объекта и Конфигурация Системы
Сдесь описанны процедуры монтажа и настройки одиночного Процессора МайкроТрек с одним или двумя комплектами подключенных сенсорных кабелей для максимальной длины периметра 400 м. Так же описано, как подключать до 4-х дополнительных Релейных Модулей, компьютер с Программой для Монтажа и Обслуживания МайкроТрек и дополнительной Программой Управления Охраной Периметра (или другой программой для использования Спецификации Протокола Опроса инструмента SDK).
Здесь также описана структура системы с несколькими Процессорами МТР.
Основные Параметры Конфигурации системы МайкроТрек
Система МайкроТрек может быть сконфигурирована различными способами и использована вместе с разнообразными дополнительными датчиками. Краткая сводка конфигурационных ограничений для одиночного Процессора и его компонентов покзана в таблице.
|
Параметр |
Конфигурационное Ограничение |
|
Количество Сенсоров в Комплектах Сенсорных Кабелей |
Два 110-метровых Сенсорных Кабеля в Комплекте МТС400-110 или Два 210-метровых Сенсорных Кабеля в Комплекте МТС400-210 |
|
Количество Комплектов Сенсорных Кабелей на Процессор |
Два Комплекта Сенсорных Кабелей – максимальная длина 400 м на один Процессор МТР |
|
Количество Зон Детектирования на один Комплект Кабелей |
Зоны детектирования базируются на ячейках длиной примерно 2 м. Каждая ячейка является независимой зоной, на длине 210 метров количество Зон детектирования равно примерно 100. |
|
Количество Входов и Выходов на Релейный Модуль |
8 (восемь) входов и 8 (восемь) выходов |
|
Количество Релейных Модулей на один Процессор МТР |
До 4-х Релейных Модулей и 1 Компьютер с Программой для Монтажа и Обслуживания Релейные Модули не используются вместе с Программой Управления Охраной Периметра
|
Примеры Архитектуры Системы для Процессора МТР
Приведенные примеры включают все варианты, с которых можно начинать работу. Если размеры периметра объекта больше, чем на приведенных ниже схемах, то нужно проконсультироваться со специалистами.

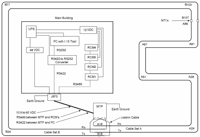
На рисунке показана схема полностью сконфигурированной системы с одним Процессором МТР и двумя комплектами сенсорных кабелей. Эти два комплекта обозначены как «Кабель А» (Cable Set A) и «Кабель В» (Cable Set B) и образуют замкнутый контур вокруг здания. Вблизи Процессора эти два кабеля установлены так, что они перекрываются, обеспечивая непрерывность детектирующего поля. Концы каждого из Кабелей стыкуются между собой с помощью Переходных Модулей MTI; в этих местах детектирующие поля обеих кабелей уменьшаются. Такая топология обеспечивает однородное замкнутое поле вдоль всего периметра.
Углы периметра обозначены метками А81, В77 и т.п. Эти метки обозначают положение определенной ячейки вдоль соответствующего кабеля. Например, метка А81 означает «Ячейка 81 на Кабеле А». Длина одной ячейки равна примерно 2 метрам и каждая ячейка может рассматриваться как отдельная «зона». Это позволяет легко «формировать» отдельные зоны охраны с помощью программного обеспечения и полностью контролировать периметр.
Это пример полностью сконфигурированной автономной системы МайкроТрек с одним Процессором МТР и двумя комплектами сенсоров.
Система содержит 4 Релейных Модуля (RCM), которые формируют сигналы тревоги от Процессора МТР или других дополнительных датчиков, подключенных к входам Релейных Модулей. При появлении сигнала тревоги заданный релейный выход срабатывает в соответствии с заданным алгоритмом. Процессор передает Релейные Модули индивидуальные сигналы от каждой из ячеек, что позволяет программировать работу Релейных Модулей по произвольно сконфигурированным зонам, в данном случае периметр можно разбить на 32 зоны (4 Модуля по 8 Выходов).
В данном примере для питания Процессора МТР используется Блок питания 48 В пост. тока (типа PS48 или PS49). Для питания Релейных Модулей используется Блок питания PS40 или PS41. На схеме показан также бесперебойный источник питания UPS, применение которого рекомендуется.
Коммуникационная линия RS485 соединяет все четыре Релейных Модуля последовательно. Конфигурация типа «Звезда» не допускается. Линия RS422 соединяет Процессор МТР и Компьютер (РС). Все линии питания и связи проходят через Модуль Грозозащиты JB70. Этот блок устанавливается при входе в здание и должен быть правильно подключен к заземлению.
Компьютер используется для конфигурирования системы МайкроТрек, но он не нужен для эксплуатации системы.
Минимальная конфигурация автономной системы МайкроТрек

На этом рисунке показана минимальная конфигурация системы. В этот минимальный комплект оборудования входит один Процессор МТР, один Комплект сенсорных кабелей, два Концевых модуля МТТ, один или два Блока питания, один Модуль Грозозащиты JB70 и один Релейный Модуль RCM. Вместо Релейного Модуля можно использовать компьютер с Программой Управления Охраной Периметра.
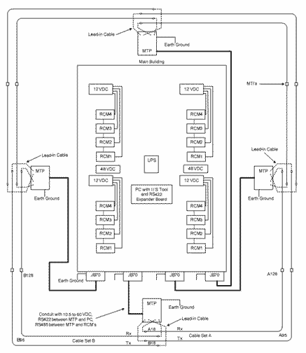
Пример системы с несколькими Процессорами МТР

На этом рисунке показана конфигурация системы, использующий 4 Процессора МТР. Каждый Процессор снабжен 4-мя Релейными Модулями для формирования сигналов тревоги. В системе использовано 2 Блока питания PS48; каждый Блок питает по 2 Процессора. Все Блоки питания и компьютер подключены к блоку бесперебойного питания (UPS). Кабели взаимно перекрываются вблизи Процессоров; соседние Комплекты сенсорных кабелей соединены с помощью Переходных Модулей MTI. На Компьютере установлена Программа для Монтажа и Обслуживания (I/S Tool). На схеме показаны типовые компоненты системы – Комплекты сенсорных кабелей, номера ячеек, каналы для прокладки кабелей, Переходные Модули, заземлители.
Условия проектирования системы
Сдесь приведены указания по проектированию системы МайкроТрек. Так же дана информация, касающаяся характеристик сенсора, выбора расстояния между сенсорными кабелями, глубины установки кабелей и максимальной длины кабелей в зоне охраны. Приведены указания об установке сенсорных кабелей в грунтах различных типов, о влиянии различных окружающих условий на объекте, а также приведены рекомендации по конфигурации расположения сенсорных кабелей.
Проводимость Грунтов
Длина сенсорного кабеля в зоне охраны определяется главным образом проводимостью почвы, в которой устанавливаются сенсорные кабели. Это связано с тем, что проводимость почвы влияет на интенсивность сигнала в приемном кабеле. Почвы с низкой проводимостью, типичные для легких песчаные грунтов (с кремниевой основой), дают меньшее поглощение энергии, чем почвы с высокой проводимостью (с высоким содержанием глины или минеральных компонентов). Песчаная почва является стандартной рекомендуемой для траншей из-за ее низкой проводимости. Проводимость бетона и асфальта обычно низка и зависит от компонентов, используемых при производстве этих материалов.
Перед проектированием системы охраны следует измерить (оценить) проводимость почвы в нескольких метах вдоль линии прокладки кабелей для того, чтобы определить длину кабелей и расстояние между кабелями и оградой и другими объектами.
В большинстве случаев процедура Определения (Калибровки) Уровня Чувствительности системы МайкроТрек (MicroTrack Sensitivity Leveling) позволяет скомпенсировать даже значительные вариации проводимости почвы. Однако необходимо определить уровень проводимости почвы, чтобы определить длину сенсорных кабелей. Например, если известно, что проводимость почвы очень высока, то расстояние между кабелями нужно уменьшать и длину зоны нужно сделать меньше. Если проводимость почвы неизвестна, то рекомендуется заполнять вырытые для кабелей траншеи песком, т.к. в противном случае придется уменьшать расстояние между кабелями и укорачивать зону.
Окружающие Условия и Влияние Промерзания
Промерзание может сильно изменять проницаемость почвы. Это может влиять на поперечные размеры зоны чувствительности. Для правильного определения конфигурации чувствительной зоны необходимо провести тестирование системы как на промерзшей почве, так и на непромерзшей почве.
При проектировании системы нужно учитывать также такие параметры окружающей обстановки, как вода, снег, лед, и влажность почвы. Вода, особенно водные потоки, также являются очень важными параметрами. Глубокий снег приводит к некоторому уширению чувствительной зоны. Однако нельзя допускать такой ситуации, чтобы глубина снежного покрова была такой большой, чтобы нарушитель мог проникнуть через охраняемый рубеж, устроив туннель в глубоком снегу. Глубина снежного покрова на рубеже охраны не должна превышать 150 мм. При глубоком снежном покрове система МайкроТрек обнаружит нарушителя и место его вторжения, но система видеонаблюдения не сможет проверить и подтвердить вторжение. В таблице суммированы основные факторы , определяющие расстояние между кабелями и оградой, а также длину зоны охраны (длину кабелей в зоне).
|
Параметры объекта – в порядке приоритетности |
Факторы, определяющие расстояние между кабелями |
|
|
Расстояние между кабелями малое: от 1,0 до 1,5 м |
Расстояние между кабелями большое: от 1,5 до 2,0 м |
|
|
1. Расстояние от сенсорных кабелей до ограды |
Удаление кабелей от ограды малое: 2,5…3 м |
Удаление кабелей от ограды большое: более 3 м |
|
2. Проводимость почвы |
Проводимость почвы низкая или средняя: от 0,1 до 1,0 мС/см (требуется определить) |
Проводимость почвы средняя или высокая: от 1,0 до 30 мС/см (требуется определить) |
Расстояние между сенсорными кабелями и оградой
Для того, чтобы вероятность обнаружения системы поддерживалась на должном уровне, а частота ложных срабатываний была достаточно низкой, нужно обеспечить однородное чувствительное поле вдоль линии кабелей. Если при настройке обнаружится, что требуется увеличение размера чувствительного поля, то к этому нужно отнестись осторожно. При большом размере поля на систему могут воздействовать электромагнитные помехи, генерируемые оградой. Кроме того, при повышении чувствительности на систему будет влиять проходящий рядом транспорт и изменения в окружающей обстановке. На Рис. 5.1 схематически показан типичный случай расположения сенсорных кабелей для объекта с высоким уровнем безопасности. При близком расположении кабелей к ограде может потребоваться согласование критериев, определяющих работу системы. Среди таких критериев: состояние ограды, расположение и конструкция ворот, рельсы для транспорта или подвесные провода, а также параметры почвы.

Чувствительное поле системы МайкроТрек и влияние окружающей обстановки – оград и транспорта на дороге
Влияние животных на чувствительное поле
Система МайкроТрек может обнаруживать крупных животных, таких как олени, лошади и большие собаки. В таких случаях, если нужно устранить появление ложных тревог, может потребоваться использование специальных оград, предотвращающих появление животных в зоне прокладки сенсорных кабелей. Система МайкроТрек нечувствительна к мелким животным, таким как кролики, крысы, птицы и небольшие собаки. Однако если несколько мелких животных будут одновременно находиться и двигаться вблизи сенсорных кабелей, это может вызвать появление сигнала тревоги.
Влияние Травы, Деревьев и Кустов
Систему МайкроТрек можно применять в зонах, где имеется различная растительность – газоны, полевая трава, кусты и деревья. На некоторых объектах с высоким уровнем безопасности вдоль периметра устраивается «зона отчуждения», где удалены деревья и кусты. Однако на многих объектах вдоль периметра присутствуют различные растения, наличие которых следует учитывать.
Если кабели системы МайкроТрек установлены под газоном или травой, то идеальным решением будет регулярное выкашивание травы. В зонах, где трава не выкашивается и она растет «диким» порядком, это не будет влиять на обнаруживающие характеристики системы МайкроТрек. Однако нужно учитывать, что высокая (более 30 см) трава может собирать значительное количество воды из-за конденсации росы или после дождя и если высокая мокрая трава колеблется под ветром, то это может вызвать ложные срабатывания системы. Высокая трава может также создавать проблемы идентификации нарушителя, т.к. он может спрятаться в высокой траве. Высота травы не должна превышать 15 см.
При необходимости кабели системы МайкроТрек могут быть проложены вблизи больших кустов. Однако крупные кусты могут вызывать ложные тревоги, когда их большие мокрые ветки колеблются при ветре. Обнаруживающая способность системы при этом не пострадает, однако нужно учитывать, что наличие крупных кустов на периметре может затруднить визуальную идентификацию нарушителя.

Сенсорные кабели системы МайкроТрек можно также устанавливать вблизи и вокруг деревьев, больших или маленьких, как схематически показано на рисунке. При планировании системы следует учитывать, что устройство траншей вблизи деревьев может повредить корни деревьев. Чтобы избежать этого, вблизи деревьев траншеи необходимо копать вручную, укладывая кабели вокруг корней деревьев.
В противоположность сейсмическим датчикам, кабели системы МайкроТрек не дают ложной тревоги при движении корней деревьев, потому что скорость перемещения корней недостаточна, чтобы повлиять на электромагнитное поле системы. Однако если крупные ветви деревьев колеблются пол ветром или если отломанные ветром ветки падают на линию сенсорных кабелей, то это может приводить к ложным тревогам. Наличие деревьев на линии охраны не приводит к изменениям обнаруживающей способности системы. Система МайкроТрек легко адаптируется к объектам, где деревья убраны с линии периметра, т.к. они затрудняют идентификацию нарушителя визуальным способом или дают ему возможность скрытного проникновения на объект.
Неровная Поверхность Почвы
Кабели системы МайкроТрек прокладываются так, что они повторяют изгибы почвы, т.е. система легко адаптируется к неровной поверхности грунта, как это показано на рисунке ниже. Желательно избегать резких изгибов линии прокладки кабелей, чтобы не искажать формы чувствительного поля. Если на длине кабеля 5 метров изгиб составит более 30 угловых градусов, то это может привести к уменьшению высоты чувствительного поля или к появлению зазоров («мертвых зон») в чувствительном поле вблизи изгибов кабелей.

Чувствительное поле системы МайкроТрек следует неровностям почвы, огибая холмы и впадины
Дожди, Водные Потоки и Лужи
Дождь, идущий на линии кабелей, не влияет на обнаруживающую способность системы и не приводит к появлению ложных тревог. Все проблемы с дождями определяются тем, что происходит с водой после того, как она выпала на почву. Если потоки воды будут двигаться поперек линии кабелей или собираться в лужи размерами 1…2 м над сенсорными кабелями, то в этих местах могут появляться сигналы ложной тревоги. Сигналы тревоги вызываются только движущимися водными потоками, само наличие воды не дает ложных тревог. Если вдоль линии кабелей образуются лужи, то при дожде или ветре на поверхности луж могут возникать волны, которые приведут к появлению ложных тревог. Само по себе образование неподвижных луж не вызывает срабатываний системы МайкроТрек; на практике наличие воды может даже повысить ее чувствительность.

- Слева вверху: «Купол» грунта над линией сенсорных кабелей
- Слева внизу: Гравий в низких местах позволяет удалять воду с линии кабелей
- Справа вверху: Углубления способствуют образованию луж
- Справа внизу: следует избегать образования луж вдоль кабелей
Наиболее приемлемым решением для проблем, связанных с водой, является организация системы дренажа, которая обеспечивала бы удаление дождевой воды с линии сенсорных кабелей.
Важно отметить, что неподвижная вода не создает проблем для системы МайкроТрек, включая ситуацию, когда кабели располагаются в почве, предельно насыщенной водой, т.е. когда почва представляет собой жидкую грязь. Проблемы создает только вода, движущаяся вблизи сенсорных кабелей! Система МайкроТрек регистрирует только те объекты, которые имеют определенное «электромагнитное» сечение и при этом движутся. Большие массы воды, движущиеся вблизи сенсорных кабелей, создают воздействие, аналогичное воздействию движущегося человека, и поэтому они могут вызвать ложную тревогу. Т.е. во всех случаях необходимо избегать ситуаций, когда потоки воды пересекают линию сенсорных кабелей или проходят параллельно этой линии.
Оптимальное Расстояние между Сенсорными Кабелями
и
Положение Кабелей Вблизи Оград
Одним из первых этапов проектирования системы является выбор оптимального расстояния между сенсорными кабелями. Этот параметр определяется характеристиками объекта и его выбор определяется комбинацией следующих параметров:
- Близость к оградам, зданиям, дорогам, пешеходным дорожкам и проездам.
- Свойства грунта, т.е. тип почвы, бетон, асфальт или др.
- Анализ вероятных угроз
- Нужная конфигурация чувствительного поля
Расстояние между сенсорными кабелями для «первичного детектирующего поля» обычно лежит в пределах от 0,75 до 2,0 метров. «Первичное детектирующее поле» при заводской установке чувствительности системы (порог = -12 дБ) выходит примерно на 30 см по обе стороны от кабелей. Т.о. общая ширина детектирующего поля будет составлять от 1,4 до 2,6 метров, как показано на рисунке.

При небольшом расстоянии между кабелями преимуществом системы МайкроТрек является возможность ее использования на периметрах с ограниченным пространством, например, между двумя параллельными оградами, между оградой и зданием и т.п. При этом обеспечивается низкая вероятность ложных тревог. При больших расстояниях между кабелями повышается вероятность обнаружения бегущего или прыгающего нарушителя.
Стандартное расстояние между сенсорными кабелями составляет 1,5 м; при этом кабели устанавливаются на глубине от 10 до 23 см в песчаном или подготовленном грунте. Если на объекте имеются ограничения пространства, то расстояние между кабелями можно уменьшить, но при этом снижается вероятность обнаружения бегущего нарушителя. Близкое расположение кабелей допускается только тогда, когда для нарушителя нет достаточного места для разбега, чтобы преодолеть рубеж прыжком.
В общем случае расстояние между кабелями является определяющим фактором для формирования ширины чувствительного (Детектирующего) поля. Установка чувствительности Процессора МТР оказывает слабое влияние на ширину поля.
Близость к Оградам и Типы Оград
Основным фактором, определяющим расстояние между сенсорными кабелями, является удаление кабелей от металлической ограды. Важно, чтобы кабели системы МайкроТрек располагались не ближе определенной минимальной дистанции от металлической ограды. Это необходимо для того, чтобы избежать ложных срабатываний, и чтобы предотвратить регистрацию объектов на линии металлической ограды или за оградой. В общем случае, чем выше механическая жесткость ограды и чем выше ее электрическая «цельность», тем ближе можно к ограде можно устанавливать сенсорные кабели.
Для работы системы МайкроТрек наиболее важны электрические параметры ограды. Жесткие прочные металлические ограды, например, сварные решетки, каркасные ограды и т.п., характеризуются минимальными электрическими шумами. Ограды из плетеных сеток часто являются источниками электрических шумов, особенно если сетки не натянуты должным образом. Источниками электрических шумов являются также опорные столбы, ворота, перила и др. элементы, которые могут деформироваться при перепадах температуры или вибрировать под действием ветра.
Неметаллические ограды, например, ограды из дерева или полихлорвинила, могут располагаться ближе к линии кабелей. Такие ограды могут пересекать линию кабелей, или находиться в Детектирующем поле, не создавая помех и не вызывая ложных тревог. Однако важно учитывать расположение оград и Детектирующего поля относительно проходящих рядом автомобильных и пешеходных дорог, чтобы избежать срабатываний системы от движущихся по дорогам объектов.
В таблице приведены указания относительно расстояния между сенсорными кабелями и оградой. Эти данные базируются на учете состояния ограды и проводимости почвы. Ниже приведены более подробные данные о влиянии проводимости почвы.
|
|
Расстояние между металлической оградой и сенсорным кабелем для почв с низкой и высокой проводимостью |
|
|
Тип металлической ограды |
Низкая проводимость почвы (песчаная почва, асфальт, бетон): 0,1…1,0 мС/см (требуется определить) |
Высокая проводимость почвы (глинистые почвы): 1,0…30 мС/см (требуется определить) |
|
Хорошо натянутая сетка или жесткая ограда |
Расстояние от кабеля до ограды: 2,5…3 м |
Расстояние от кабеля до ограды: 2,0 м |
|
Слабо натянутая сетка, незакрепленные панели ограды |
Расстояние от кабеля до ограды: 3,5…4 м |
Расстояние от кабеля до ограды: 3,0 м
|
Двойные Ограды, Режущие Спирали и Колючая Проволока
Двойные параллельные ограды обычно применяются на объектах с высокой степенью защиты. Сенсорные кабели системы МайкроТрек обычно располагаются между двумя оградами. В тюрьмах может оказаться необходимым установка системы МайкроТрек с внутренней стороны от внутренней ограды, чтобы фиксировать попытки приблизиться к линии периметра. Для этого требуется определенная «зона отчуждения» вдоль внутренней ограды.
Ограды на важных объектах часто дополнительно оборудованы режущими спиралями или козырьками из колючей проволоки. Эти дополнительные барьеры устанавливаются вдоль верхнего торца ограды или монтируются на грунте, как это показано на рисунке. Под действием ветра режущая спираль или колючая проволока могут колебаться, создавая тем самым электрические шумы (помехи). Аналогичные эффекты могут наблюдаться при термической деформации указанных козырьков. В связи с этим рекомендуется помещать режущую спираль между оградами только в тех случаях, когда она отстоит от сенсорных кабелей на достаточное расстояние. Правила для определения расстояний между спиралями (колючей проволокой) и сенсорным кабелем аналогичны правилам для слабо натянутых сетчатых оград.

Детектирующее поле системы МайкроТрек для двойных оград с дополнительными барьерами из режущих спиралей
Расстояние Между Сенсорными Кабелями Вблизи Зданий
Уникальной функцией системы МайкроТрек является возможность адаптации к ограничениям пространства для прокладки сенсорных кабелей, как это показано на рисунке.

Уменьшение расстояния между сенсорными кабелями на участке с уменьшенной шириной свободного пространства
Пример на этом рисунке показывает, что в зону отчуждения между двумя оградами попадает часть здания. Для того чтобы адаптировать кабельную систему на таком участке, вдоль здания расстояние между кабелями делается примерно вдвое меньше, чем на остальных участках. Так, например, если нормальное расстояние между кабелями составляет 1,5 метра, то при подходе к зданию, на расстоянии примерно 3 м от его угла, траншея кабеля плавно изгибается и напротив здания расстояние между кабелями составляет 0,75 м. На другом углу здания расстояние между кабелями плавно увеличивается до номинальной величины.
